Download PDF
Download page Общий диск для нескольких ВМ.
Общий диск для нескольких ВМ
Требования для создания общего диска:
- Тип хранилища — хранилище образов (
images_DS). - Хранилища:
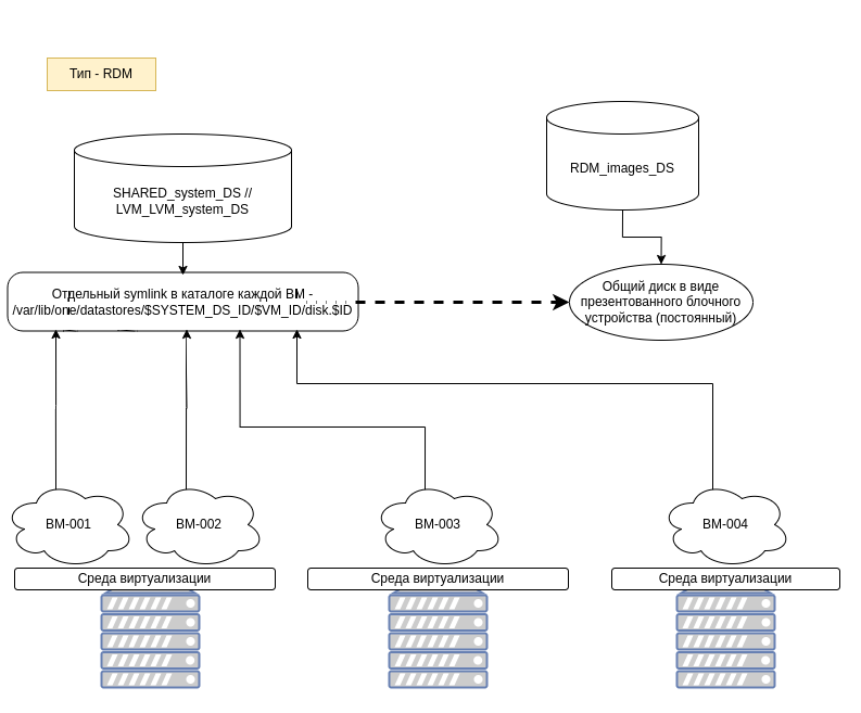
SHARED(ocfs2/nfs) — подключается диск ИЗ хранилища RDM или SHARED;- RDM — подключается диск В хранилища SHARED;
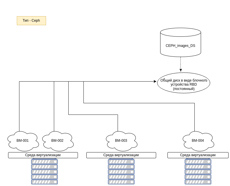
Ceph(RBD) — подключается диск ИЗ Ceph;LVM_LVM— подключается диск ИЗ хранилища RDM (Только для уже развернутых ВМ, в шаблоне работать не будет).
- Шина —
SCSI(virtio-scsi),Virtio(virtio-blk). - Формат диска —
RAW. - Тип диска — персистентный.
- Дополнительные атрибуты —
PERSISTENT_TYPE=SHAREABLE. - Хранилище общего диска доступно всем серверам виртуализации, где планируется размещать взаимодействующие с ним ВМ.
Общий диск позволяет подключить один постоянный образ к нескольким ВМ, размещенным в рамках одного или нескольких серверов виртуализации. Такой диск разделяется несколькими ВМ, что позволяет гостевым ОС использовать общую файловую систему, если эти ОС являются участниками какого-либо кластера (например OCFS2 / Windows Failover Cluster и т.д.).
Схема подключения нескольких ВМ к образу типа SHARED:

Схема подключения нескольких ВМ к образу типа RDM:

Схема подключения нескольких ВМ к образу типа Ceph:

Пример создания кластерного образа в веб-интерфейсе ПК СВ для хранилищ типа SHARED и Cehp
Для создания кластерного образа в веб-интерфейсе ПК СВ необходимо выполнить следующие действия:
- В веб-интерфейсе ПК СВ выбрать пункт основного меню слева Хранилище - Образы и в открывшемся окне нажать на кнопку +, затем на кнопку Создать:

- В открывшемся окне Укажите параметры нового образа:
- В поле Название задать наименование диска;
- В поле Тип в выпадающем списке выбрать значение Общий блок данных хранилища;
- В поле Хранилище в выпадающем списке выбрать подходящее по типу хранилище;
- В поле Этот образ является постоянным в выпадающем списке выбрать значение Да;
- Установить флаг в поле Пустой образ диска;
- В поле Размер указать необходимый размер образа в гигабайтах;
- Нажать на кнопку Расширенные настройки и в открывшемся блоке:
- В поле Шина в выпадающем списке выбрать Virtio либо SCSI/SATA;
- В поле Формат в выпадающем списке выбрать значение raw;
- В блоке Пользовательские атрибуты в поле Название указать
PERSISTENT_TYPE; - В поле Значение указать
SHAREABLE;
- По завершении всех настроек нажать на кнопку Создать в правой верхней части окна:

Новый образ появится в списке доступных образов:

Использование созданного образа возможно только после его перехода в статус ГОТОВО.
Пример создания кластерного образа через Интерфейс командной строки (CLI) для хранилища типа RDM
Для создания кластерного образа через Интерфейс командной строки необходимо выполнить следующие действия в командной сроке на лидере кластера Raft:
- Определить блочное устройство, запланированное для использования в качестве общего диска. Для этого выполнить команды:lsblkгде
....
<sde>
....
sudo ls -al /dev/disk/by-id/ | grep sde<sde>– имя блочного устройства.
Пример вывода после выполнения команды:
где<3600140530b3855760d64c2c993c26ad6>– идентификаторLUN. - Создать файл конфигурации
shared-image-rdm.conf, выполнив команду:sudo nano shared-image-rdm.conf - Добавить в файл конфигурации следующее содержание:
NAME=shared_block_device PATH=/dev/disk/by-id/scsi-3600140530b3855760d64c2c993c26ad6 PERSISTENT=YES PERSISTENT_TYPE=SHAREABLE DEV_PREFIX=sd FORMAT=raw TYPE=DATABLOCKCODE - Создать образ командой:sudo oneimage create shared-image-rdm.conf -d <111>где
<111>– ID хранилищаRDM.
Подключение диска к двум ВМ через веб-интерфейсе ПК СВ:
Для подключения диска к двум ВМ через веб-интерфейс ПК СВ необходимо:
- Во вкладке основного меню слева Экземпляры ВМ - ВМ выбрать из списка первую ВМ и перейти в ее свойства:

- В открывшемся окне выбрать вкладку Хранилище:

- В открывшемся окне нажать на кнопку Добавить диск:

- В открывшемся окне Присоединить диск выбрать подходящий диск и нажать на кнопку Присоединить:

- Повторить процедуру подключения диска (шаги 1-4) для второй ВМ.
Далее внутри ВМ можно будет развернуть кластерную файловую систему на базе созданного общего диска.